联系我们
电话:0755-8259 7911
0755-2907 0022
传真:0755-8178 2100
邮箱:zgddzb888@163.com
地址:深圳市宝安区西乡街道桃源社区航城工业区深圳市智汇创新中心A栋318
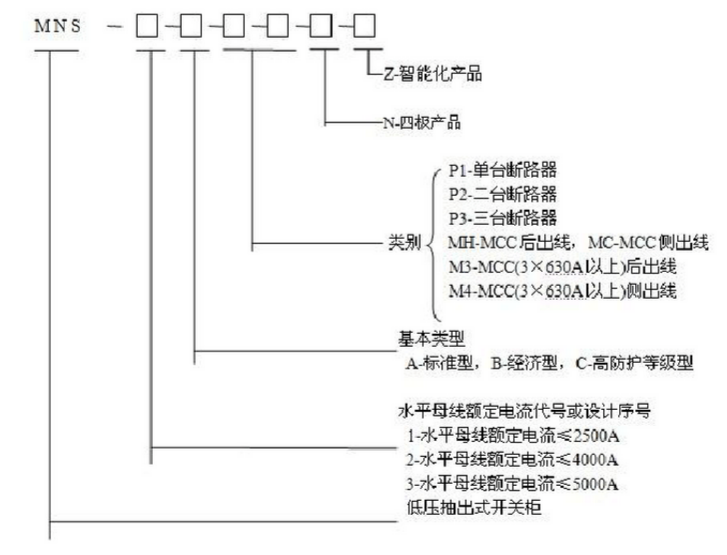
MNS型低压抽出式开关柜适用于发电厂、变电站、石油化工、冶金轧钢,轻工纺织等厂矿企业和住宅小区,高层建筑等场所,作为交流50~60Hz,额定工作电压660V及以下的电力系统的配电设备的电能转达换、分配及控制之用。
MNS型低压抽出式开关柜是我厂根据市场需求而开发的新一代低压开关柜。产品技术标准符合IEC439M《低压成套开关设备和控制设备》;GB7251.1-1997《低压成套开关设备》等标准要求。
MNS型低压抽出式开关柜适用于发电厂、变电站、石油化工、冶金轧钢,轻工纺织等厂矿企业和住宅小区,高层建筑等场所,作为交流50~60Hz,额定工作电压660V及以下的电力系统的配电设备的电能转达换、分配及控制之用。


Copyright© 2015 东电电气集团有限公司 版权所有 粤ICP备15096742号
地址:深圳市宝安区西乡街道桃源社区航城工业区深圳市智汇创新中心A栋318 联系人:楼经理 联系电话:13501551818 邮箱:zgddzb888@163.com